| Autore |
Messaggio |
   
vincenzo siecola (motoroil)
PorscheManiaco vero !! Username: motoroil
Messaggio numero: 6049 Registrato: 10-2006

| | Inviato il domenica 06 dicembre 2015 - 23:04: |
|
Ultimamente mi sono concentrato sul'impianto elettrico che è quasi completo ormai.
ho dovuto ripulire e rimontare il piantone di sterzo
Montato quindi anche i comandi all'interno anche se non in modo definitivo
Purtroppo non ho smontato io l'impianto elettrico e quindi ho tribolato un po per alcune connessioni. Mi funziona quasi tutto. Solo le frecce non vanno. sono sempre accese. ho un paio di indicatori che sparano con la lancetta appena giro la chiave. Forse per mancanza della resistenza del sensore. Anche le trombe sono ok!! In aggiunta, siccome ho un paio di pompe freno in più. ne ho smontate un paio in modo da capirne un po di più. La cosa è alquanto banale.
si toglie la molla
quindi la rondella
poi il pistone che ho estratto con una brugola
ed ecco il pistoncino lercio. |
   
Geno (ge911)
PorscheManiaco vero !! Username: ge911
Messaggio numero: 10962 Registrato: 01-2008

| | Inviato il domenica 06 dicembre 2015 - 23:21: |
|
Bravo Vic ... è uno spettacolo seguire i lavori, ancor di più svolgerli. Qualunque purchè sia una PORSCHE, perchè se un'auto potesse sognare, sognerebbe di essere una PORSCHE.
|
   
Paolo (ennio_paolo)
Moderatore Username: ennio_paolo
Messaggio numero: 14253 Registrato: 10-2007

| | Inviato il lunedì 07 dicembre 2015 - 08:38: |
|
Quando avrò noie alla macchina la porterò a te, Vic!  "Una 911 di 1000 kg x 130 cv ti regala sensazioni che in una 911 di 1600 kg x 500 cv sono ormai perse nella notte dei tempi" (Alois Ruf) - "Porsche 911: la forma E' contenuto" (Anonimo "Magna" Greco Napoletano del XXI sec.).
|
   
mauro (dello911)
Utente esperto Username: dello911
Messaggio numero: 695 Registrato: 05-2011

| | Inviato il lunedì 07 dicembre 2015 - 09:34: |
|
Bravo Vincenzo! 911 E 2.2 MY71 se io dò un'informazione utile a te e tu ne dai una utile a me, alla fine tutti e due avremo due informazioni....
|
   
Alvaro T. (speedster58)
Utente esperto Username: speedster58
Messaggio numero: 798 Registrato: 09-2007

| | Inviato il lunedì 07 dicembre 2015 - 10:40: |
|
Vincenzo, fossimo più vicini mi sarei offerto gratis come mozzo, pulitore, ecc. a patto di poter fare anche il guardone dal vero!! P.S.: con facoltà ogni tanto di chiederti qualche spiegazione aggiuntiva... mai dire mai
|
   
Giorgio (mausone46)
PorscheManiaco vero !! Username: mausone46
Messaggio numero: 9804 Registrato: 05-2008

| | Inviato il lunedì 07 dicembre 2015 - 10:43: |
|
in futuro ti porto la mia 3,2 Porsche 993 TT, the last Turbo with an air-cooled engine!
|
   
vincenzo siecola (motoroil)
PorscheManiaco vero !! Username: motoroil
Messaggio numero: 6053 Registrato: 10-2006

| | Inviato il lunedì 07 dicembre 2015 - 14:13: |
|
Stamattina è cominciata male anzi malissimo. Monto l'ultima lampadina illuminazione strumenti. Come ho dato tensione, il comando fari ha iniziato a fumare. In dettaglio fumava l'avvolgimento del reostato che regola l'illuminazione degli strumenti. Dopo prove e giri vari ho capito che mettendo la lampadina avevo cortocircuitato il portalampada. Per fortuna senza danni. Ora sto tribolando con la spia della riserva. Vi aggiorno più tardi! |
   
Giorgio (mausone46)
PorscheManiaco vero !! Username: mausone46
Messaggio numero: 9805 Registrato: 05-2008

| | Inviato il lunedì 07 dicembre 2015 - 15:05: |
|
citazione da altro messaggio:Come ho dato tensione, il comando fari ha iniziato a fumare.
Azz!!!!Vincenzo Attento che mi rimangio la parola Porsche 993 TT, the last Turbo with an air-cooled engine!
|
   
bob simon (bob91180)
Utente esperto Username: bob91180
Messaggio numero: 646 Registrato: 11-2007

| | Inviato il lunedì 07 dicembre 2015 - 16:54: |
|
Eh cribbio ... qui siamo sul complicato spinto ... \clipart{attento} Questo utente ha superato il limite di msg concessi ai NON soci. Consigliamo di iscriversi o rinnovare la quota del Pimania Club!
|
   
Gustavo (gusty)
Utente registrato Username: gusty
Messaggio numero: 412 Registrato: 01-2014
| | Inviato il lunedì 07 dicembre 2015 - 18:25: |
|
La passione non ha limiti, grande Vincenzo. |
   
Roland L (roland)
Porschista attivo Username: roland
Messaggio numero: 3566 Registrato: 02-2008

| | Inviato il lunedì 07 dicembre 2015 - 18:36: |
|
Che pazienza Vincenzo. Non potrei mai iniziare un'impresa infinita di questo genere. Bravo davvero. Roland Porsche 911 - Tradizione: Futuro
|
   
Franco F. (francof)
PorscheManiaco vero !! Username: francof
Messaggio numero: 8251 Registrato: 06-2005

| | Inviato il lunedì 07 dicembre 2015 - 19:41: |
|
Vincenzo, ti auguro buon lavoro ed una grossa dose di pazienza! L'entusiasmo e la passione li hai già di tuo! Franco. Chiave a sinistra,contagiri al centro e via andare...! Sempre in testa a tutti... ma con le mutande di latta!!!
|
   
vincenzo siecola (motoroil)
PorscheManiaco vero !! Username: motoroil
Messaggio numero: 6055 Registrato: 10-2006

| | Inviato il lunedì 07 dicembre 2015 - 19:50: |
|
Grazie per l'incoraggiamento. Ormai non posso più tirarmi indietro e devo finire. Alla fine non ho risolto il problema della spia riserva. Non solo, ho problemi con le frecce. Funzionano solo se mantengo ben pigiato il pulsante dell'hazzard. Se metto la freccia a sx, si accendono anche le due spie nel contagiri, con la leva a dx invece non si accendono ma il relè va. Boh?! stasera mi controllo bene il pulsante. Se qualcuno ha esperienze a riguardo sarebbe utile potersi confrontare. grazie ancora a tutti per le belle parole! A prestissimo! |
   
vincenzo siecola (motoroil)
PorscheManiaco vero !! Username: motoroil
Messaggio numero: 6059 Registrato: 10-2006

| | Inviato il mercoledì 09 dicembre 2015 - 13:40: |
|
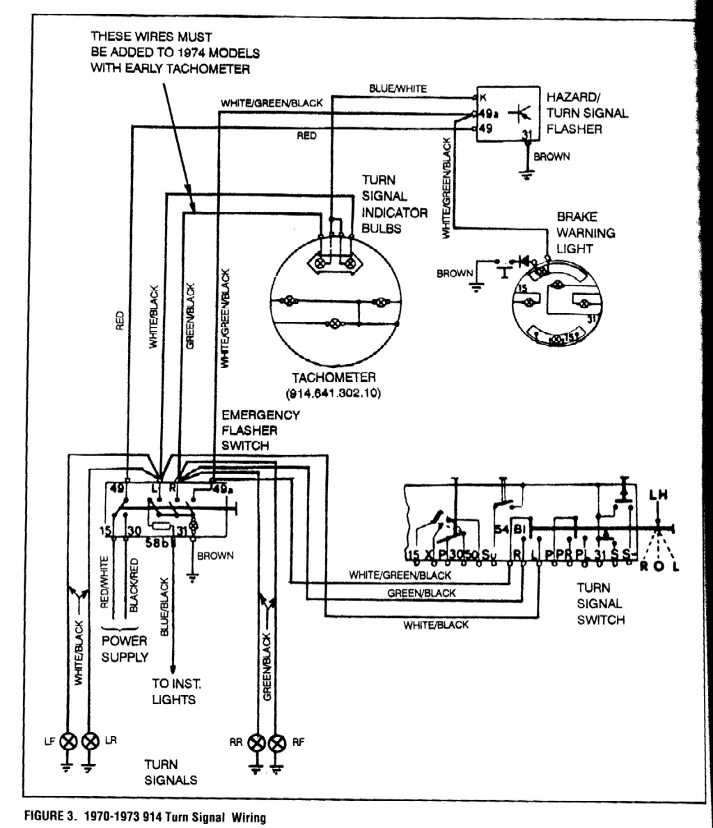
Stamattina, complice sciopero del giudice in tribunale, sono tornato in carrozzeria con tutto chiaro a mente. Ieri ho passato diverse ore sullo schema a casa. Ho visto che l'interruttore ha 8 poli contro 7 cavi. Uno andava ponticellato. Oggi infatti le 4 frecce vanno bene, compreso il lampeggio sul pulsante. Purtroppo non vanno ancora le spie sullo strumento, alimentate dal KBL che viene dal relè con colore blu e bianco. Durante il weekend ho fatto anche un po di spese comprando un uniterrutore corretto per le eventuali luci di profondità ed anche un interruttore per il defrost. Vorrei anche comprare un altro interruttore luci visto che il mio l'ho un po cotto (anche se funziona bene). Torno in carrozzeria sperando di dirvi che ho risolto. ho anche verificato che la spia benzina funziona ma solo se ponticello il contatto sul sensore di livello. Ne deduco che sia lui il colpevole qualcuno lo ha già smontato? |
   
Francesco (vecchiascocca)
Porschista attivo Username: vecchiascocca
Messaggio numero: 1326 Registrato: 08-2005

| | Inviato il mercoledì 09 dicembre 2015 - 14:19: |
|
Vincenzo, bravo non te lo dico più perché te l'ho già detto tante volte e gli altri pimaniaci te lo continuano, giustamente, a ripetere. Però è davvero interessante seguire quello che stai facendo mettendoci tanto impegno personale. Questa serie di 3d occorre salvarseli e tenerli da parte nel caso in cui un domani ci si imbarcasse in una avventura come la tua. Continua così! Ciao e...........bravo! (non sono riuscito a trattenermi)
 Ne ho provate di diverse, ma come la 911........
|
   
vincenzo siecola (motoroil)
PorscheManiaco vero !! Username: motoroil
Messaggio numero: 6060 Registrato: 10-2006

| | Inviato il mercoledì 09 dicembre 2015 - 20:34: |
|
Grazie Fra Purtroppo brutte notizie. Il relè ha una pista bruciata e qualche problema proprio con il KBL. Ho provato a fare un ponticello al posto della pista incriminata ma senza risultato. Su rosepassion il relè costa circa 50 euro. Su suggerimento di un elettrauto locale, ho preso un relè equivalente ma con piedinatura diversa. Essendo più piccolo vorrei inserirlo all'interno della scatola originale così preservo estetica e funzionalità. vedremo. ps bravo a parte, apprezzo sempre i feedback dei lettori. mi stimola a postare. per contro, senza riscontro, sembra di parlar da solo  |
   
vincenzo siecola (motoroil)
PorscheManiaco vero !! Username: motoroil
Messaggio numero: 6065 Registrato: 10-2006

| | Inviato il giovedì 10 dicembre 2015 - 23:15: |
|
Aggiornamento: Buone nuove! Ora funzionano anche le frecce.
Per capirci, l'interruttore delle 4 frecce (33) in posizione di riposo, connette il 49 con il 15. tutti gli altri contatti sono aperti con la particolarità che il nero/bianco/verde è quello che da tensione intermittente alla leva frecce e che viene dal relè. Il mio problema era che, a hazard inserito avevo il lampeggio regolare ma disinserendolo non funzionava il comando frecce. Ho scoperto di non avere tensione sul rosso/verde e, alla fine era solo un fusibile un po malmesso anche se integro. Senza tensione sul 15, non avevo tensione sul 49, quindi il relè era spento e non alimentava il 49a che a sua volta alimenta il comando frecce a dx (30). Per completezza, quando si attiva l'hazard, il relè è alimentato dal rosso/nero, il 30, il nero/bianco/verde che torna con tensione intermittente dal relè 49a, alimenta sia il nero/verde che il nero/bianco che sono le due frecce. Notare la sintassi colori. 3 colori per il segnale comune delle frecce che si fraziona quando a dx o a sx. La lampadina nel pomello, viene anch'essa connessa al 49a e, per accendersi, va a massa sul 31. la massa serve solo per la lampadina. senza, tutto il resto funzionerebbe. La brutta notizia è che anche il relè adattato non ha funzionato per ciò che riguarda le spie del contagiri. Funziona la spia lampeggiante del freno a mano inserito. Eppure oggi ero sul punto di abbandonare e chiamare un elettrauto PS ho tentato di sistemare l'accendisigari comprandone uno cinese e svitando la spirale. é andata male. Il perno che si avvita è diverso come lunghezza e ho tribolato per modificarlo. Mi gira spendere 14 euro per una spirale. Ah, ho iniziato a far runa linea dedicata per lo stereo... ehm, il mono ariah! gli schemi li trovare aggratise qui: http://www.pelicanparts.com/911/911_parts/911_electrical_diagrams.htm (Messaggio modificato da motoroil il 10 dicembre 2015) |
   
fabrizio p. (fab45)
Utente esperto Username: fab45
Messaggio numero: 913 Registrato: 09-2013
| | Inviato il venerdì 11 dicembre 2015 - 03:31: |
|
Ma Vincenzo stai facendo un capolavoro......NON puoi perdere tempo per adattare una spirale cinese.....  |
   
Cristiano (24ct)
Utente registrato Username: 24ct
Messaggio numero: 388 Registrato: 04-2014

| | Inviato il venerdì 11 dicembre 2015 - 09:13: |
|
Non so se il commento è inerente, ma ho avuto un problema simile di relè con la 914 in cui o funzionava la spia freno a mano o funzionava l'intermittenza delle frecce, a seconda che montassi un relè vecchio (ma rotto) o uno nuovo. A quanto pare, le lampadine nuove non hanno sufficiente assorbimento per far lavorare correttamente i relè secondo gli schemi originali quando era prevista una lampadina singola. Parlo di relè comprati come autentici da Rosepassion, Ebay (con codice Hella OEM), Pelican... Ne ho provati tre nuovi, ma o funzionavano le frecce o "buzzava" anziché fare intermittenza sul freno a mano. Ho dovuto togliere la spia freni in attesa di trovare una soluzione... "Quando un italiano vede passare un'auto di lusso, il suo primo desiderio non è di averne una anche lui, ma di tagliarle le gomme" - Indro Montanelli (1909-2001)
|
   
vincenzo siecola (motoroil)
PorscheManiaco vero !! Username: motoroil
Messaggio numero: 6066 Registrato: 10-2006

| | Inviato il venerdì 11 dicembre 2015 - 11:53: |
|
Poi provo a guardarci. Ma ti avanza per caso un rele per la mia? |
   
Cristiano (24ct)
Utente registrato Username: 24ct
Messaggio numero: 389 Registrato: 04-2014

| | Inviato il venerdì 11 dicembre 2015 - 12:18: |
|
Codice? "Quando un italiano vede passare un'auto di lusso, il suo primo desiderio non è di averne una anche lui, ma di tagliarle le gomme" - Indro Montanelli (1909-2001)
|
   
vincenzo siecola (motoroil)
PorscheManiaco vero !! Username: motoroil
Messaggio numero: 6067 Registrato: 10-2006

| | Inviato il venerdì 11 dicembre 2015 - 14:29: |
|
Innanzitutto ho verificato da schema:
la spia lampeggiante del freno a mano è alimentata dal 40 che è il positivo intermittente che viene dal relè. quando si aziona il freno a mano, il bianco/marrone va a massa attivando il relè e facendo lampeggiare la spia. molto strano che nel tuo caso, se lo schema della 914 è similare, ti funzionassero le frecce o la spia. tornando al mio relè, il codice è 914 618 303 11 grazie Cristiano. |
   
Cristiano (24ct)
Utente registrato Username: 24ct
Messaggio numero: 390 Registrato: 04-2014

| | Inviato il venerdì 11 dicembre 2015 - 17:42: |
|
Stasera controllo. Nella 914 post 73 il relé delle frecce è in comune con quello del freno a mano (ha due bobine). http://www.914world.com/bbs2/index.php?act=Attach&type=post&id=401196 Con il relè giusto montato, funzionava tutto solo che tirando il freno a mano invece che lampeggiare, si accendeva la lampadina fissa con un "buzzzz" perché il relé non riusciva a scattare. Secondo me mettendo una resistenza in serie alla lampadina risolvo e ripristino il tutto! (Messaggio modificato da 24CT il 11 dicembre 2015) "Quando un italiano vede passare un'auto di lusso, il suo primo desiderio non è di averne una anche lui, ma di tagliarle le gomme" - Indro Montanelli (1909-2001)
|
   
vincenzo siecola (motoroil)
PorscheManiaco vero !! Username: motoroil
Messaggio numero: 6068 Registrato: 10-2006

| | Inviato il venerdì 11 dicembre 2015 - 19:15: |
|
ciao Cristiano ho appena visto il tuo schema. Praticamente identico al mio tranne che per il contatto sul pulsante 4 frecce che, quando disinserito assorbe, dal 58b, per alimentare la spia del pulsante. Quando inserito è identico al mio. Altra cosa che ho notato è il diodo a monte del contatto freno a mano. Come avrai notato anche tu, la spia è alimentata dal nero/bianco/verde, quindi in parallelo con l'alimentazione intermittente delle 4 frecce (sul pulsante) che a sua volta è collegato con il comando delle frecce. Ribadisco che è strano il fatto per cui o ti funziona la spia o le frecce essendo tra loro in parallelo. Condivido la tua ipotesi per ciò che concerne il carico da aumentare sulla linea in modo da agevolare il relè. tienimi aggiornato. ps oggi non ho fatto nulla, solo passato il cavo per alimentare lo stereo e la parte finale del circuito lavafari. Purtroppo in Porsche hanno avuto la brillante idea di usare due tubi diversi per il lavavetri. Se ci avete fatto caso, porta una sorta di cannetta più o meno a centro dell'impianto ovvero tra la zona fusibili e quella dello stantuffo cofano anteriore. |
   
mauro (dello911)
Utente esperto Username: dello911
Messaggio numero: 699 Registrato: 05-2011

| | Inviato il venerdì 11 dicembre 2015 - 19:55: |
|
vincenzo, ti leggo e sciallo di brutto! 911 E 2.2 MY71 se io dò un'informazione utile a te e tu ne dai una utile a me, alla fine tutti e due avremo due informazioni....
|
   
vincenzo siecola (motoroil)
PorscheManiaco vero !! Username: motoroil
Messaggio numero: 6069 Registrato: 10-2006

| | Inviato il venerdì 11 dicembre 2015 - 21:01: |
|
sciallo? dai noi si dice "mi scialo" = ho piacere orgasmico :D |
   
mauro (dello911)
Utente esperto Username: dello911
Messaggio numero: 701 Registrato: 05-2011

| | Inviato il venerdì 11 dicembre 2015 - 21:31: |
|
Scialla: È una delle espressioni più comuni del gergo giovanile, nata a Roma ma diffusasi anche in altre parti d’Italia. Significa “stai tranquillo” “rilassati”, “non c’è problema”, “non ti preoccupare” e così via, un po’ l’equivalente dell’inglese “take it easy”. È usata come esclamazione per comunicare agli altri serenità e rilassatezza, in contesti come: «Quando comincia il film?» «Scialla, c’è ancora tempo». Si tratta di un’interiezione indeclinabile, ma esiste anche come aggettivo, e come tale può essere declinato in altri modi; si può dire ad esempio “una serata scialla” così come “un pomeriggio sciallo”, “un posto sciallo”, ecc., con il significato di “tranquillo”, “rilassato”, “ok”. Da questa parola sono derivate anche forme verbali come “sciallarsela”, “stare scialli”. Esempi: “Stasera me la sciallo a casa a vedere un film”; “Scialliamocela qui finché non decidiamo cosa fare”, ecc. L’etimologia della parola è incerta. Secondo una teoria sarebbe un prestito dall’arabo “inshallah” espressione che significa all’incirca “se Dio vuole”, e che indica dunque un atteggiamento di accettazione del destino, delle circostanze, un affidarsi agli eventi senza angoscia. Non stupisce che una parola che esprime un concetto del genere abbia attecchito in particolar modo a Roma, dove ben si adatta all’atteggiamento tipico dei romani, spesso rilassato, scanzonato e disincantato. In più, i giovani vi hanno aggiunto una loro tipica pigrizia e indolenza giovanili, quasi ad esprimere una filosofia di vita che esorta ad essere tranquilli, a non angustiarsi inutilmente, a prendere le cose con serenità. 911 E 2.2 MY71 se io dò un'informazione utile a te e tu ne dai una utile a me, alla fine tutti e due avremo due informazioni....
|
   
Cristiano (24ct)
Utente registrato Username: 24ct
Messaggio numero: 391 Registrato: 04-2014

| | Inviato il venerdì 11 dicembre 2015 - 22:20: |
|
citazione da altro messaggio:tornando al mio relè, il codice è 914 618 303 11
Vincenzo, ce l'ho (NOS ma non ricordo la marca, non Hella però).. se ti serve fammi un fischio: nigelc(at)libero.it "Quando un italiano vede passare un'auto di lusso, il suo primo desiderio non è di averne una anche lui, ma di tagliarle le gomme" - Indro Montanelli (1909-2001)
|
   
vincenzo siecola (motoroil)
PorscheManiaco vero !! Username: motoroil
Messaggio numero: 6070 Registrato: 10-2006

| | Inviato il venerdì 11 dicembre 2015 - 23:04: |
|
Grazie Cristiano. Stasera ho carteggiato l'interno della ceneriera che era un po corroso. Domani se riesco lo smonto e gli do una mano di fondo. Lo farò verniciare insieme alle altre cose nere. Non vedo l'ora arrivino le vacanze di Natale!! |
   
michele (mii)
Porschista attivo Username: mii
Messaggio numero: 4550 Registrato: 04-2004

| | Inviato il venerdì 11 dicembre 2015 - 23:28: |
|
Fisso l'immagine psichedelica qua sopra e dopo poco i trattini colorati cominciano a inseguirsi. Non so se sorrido per questo o perché il freno a mano è alimentato dal 40.. Certe cose non bisogna per forza capirle per trarne godimento. \clipart{attento} Questo utente ha superato il limite di msg concessi ai NON soci. Consigliamo di iscriversi o rinnovare la quota del Pimania Club!
|
   
vincenzo siecola (motoroil)
PorscheManiaco vero !! Username: motoroil
Messaggio numero: 6110 Registrato: 10-2006

| | Inviato il martedì 22 dicembre 2015 - 21:55: |
|
Oggi ho montato le porte e anche provvisoriamente i parafanghi. Prende forma!!
Chiaramente le arie del cofano anteriore sono sballate ma non ha senso finché non monto il tutto in modo definitivo |
   
marco z. (kaiserschuetze)
Porschista attivo Username: kaiserschuetze
Messaggio numero: 2095 Registrato: 04-2010

| | Inviato il martedì 22 dicembre 2015 - 22:54: |
|
L'Ape Maia..  |
   
SuperMario (supermario)
PorscheManiaco vero !! Username: supermario
Messaggio numero: 7370 Registrato: 02-2004

| | Inviato il mercoledì 23 dicembre 2015 - 00:12: |
|
Che bella! Ciao SuperMario
|